
JC-7型静态冲击继电器
JC-7/11、JC-7/12为普通冲击继电器。其功能为:a.电流突增动作;b.电流突减返回;c.手动复归。
JC-7/21、JC-7/22在具有JC-7/11、JC-7/12功能的基础上,还增加了延时功能即:
1.概述
用途 JC-7型冲击继电器(以下简称继电器)适用于直流操作的继电保护及控制回路中,作为集中信号的主要元件。
2.功能
继电器的功能见表1。

3.特点
抗纹波干扰能力强,灯丝的冷态电阻与热态电阻差引起的电流突减不会使继电器误返回。
4.结构与工作原理
4.1结构
继电器的壳体有JK-11K、Q、H型三种不同的结构可供选用,
4.2工作原理
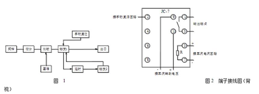
继电器的原理框图见图1。
如图1所示,当流过采样回路的直流电流突然增加时,采样微分回路将这一信号转变为一正的尖脉冲,与基准电位比较,条件满足时,比较器发出一正的方脉冲,触发器翻转并保持,出口继电器动作。当流过采样回路的直流电流突然减小时,采样微分回路将这一信号转变为一负的尖脉冲与基准电位比较,条件满足时,比较回路发出一负的方脉冲,触发器翻转并保持,出口继电器返回。
继电器的延时自动复归功能:当触发器翻转,出口继电器动作后,延时回路开始延时,到预定时间后,向触发器发出一复位信号,继电器返回。
继电器延时动作功能:当第一级触发器翻转后,延时回路开始延时,到达预定时间后向第二级触发器发出一动作脉冲,出口继电器动作。
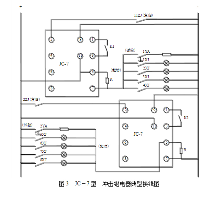
继电器的端子接线图见图2。
5.技术数据
额定电压: DC:220、110、48V。
冲击动作及返回电流: 见表1。
最大长期稳定电流: 见表1。
延时时间: 2~10s,连续可调。
动作可靠性
a. 对动作电流为100mA的继电器,同时闭合20路白炽灯负载(总电流约2A),继电器应能可靠动作并保持。
b. 当直流电源纹波达10%,且稳定电流为继电器的最大稳定电流时,接通或断开继电器的动作电流,继电器仍应可靠动作及返回
触点容量
在电压不大于250V,电流不大于2A,时间常数为5±0.75ms的直流有感负荷回路中,继电器触点的断开容量为50W。
在此负荷下,继电器能可靠动作及返回103次。
机械寿命 触点不加负载,继电器应能可靠动作及返回104次。
绝缘电阻 不小于300MΩ
介质强度 端子对外壳能耐受2kV、50Hz的试验电压,输入、输出端子间以及同组触点端子间能耐受1kV、50Hz的试验电压而无击穿或闪络现象。
冲击电压
能承受标准雷电波、电压峰值为5kV的短时冲击电压的检验。
重量:继电器约为1kg。
6.订货须知
订货时应指明:
继电器的型号、名称和数量;
冲击动作及返回电流值;
辅助电源电压值;
继电器的安装方式;
收货人和收货地址。
